芯片供应商
HOME
芯片供应商
正文内容
ap电源芯片 液晶电源管理芯片代换大全
发布时间 : 2026-03-10
作者 : 小编
访问数量 : 23
扫码分享至微信

液晶电源管理芯片代换大全

液晶电源管理芯片代换大全

1200AP40 1200AP60、1203P60

200D6、203D6 DAP8A 可互代

203D6/1203P6 DAP8A

2S0680 2S0880

3S0680 3S0880

5S0765 DP104、DP704

8S0765C DP704加24V的稳压二极管

ACT4060 ZA3020LV/MP1410/MP9141

ACT4065 ZA3020/MP1580

ACT4070 ZA3030/MP1583/MP1591MP1593/MP1430

ACT6311 LT1937

ACT6906 LTC3406/AT1366/MP2104

AMC2576 LM2576

AMC2596 LM2596

AMC3100 LTC3406/AT1366/MP2104

AMC34063A AMC34063

AMC7660 AJC1564

AP8012 VIPer12A

AP8022 VIPer22A

DAP02 可用SG5841 /SG6841代换

DAP02ALSZ SG6841

DAP02ALSZ SG6841

DAP7A、DP8A 203D6、1203P6

DH321、DL321 Q100、DM0265R

DM0465R DM/CM0565R

DM0465R/DM0565R 用cm0565r代换(取掉4脚的稳压二极管)

DP104 5S0765

DP704 5S0765

DP706 5S0765

DP804 DP904

FAN7601 LAF0001

LD7552 可用SG6841代(改4脚电阻)

LD7575PS 203D6改1脚100K电阻为24K

OB2268CP OB2269CP

OB2268CP SG6841改4脚100K电阻为20-47K

OCP1451 TL1451/BA9741/SP9741/AP200

OCP2150 LTC3406/AT1366/MP2104

OCP2160 LTC3407

OCP2576 LM2576

OCP3601 MB3800

OCP5001 TL5001

OMC2596 LM2596/AP1501

PT1301 RJ9266

PT4101 AJC1648/MP3202

PT4102 LT1937/AJC1896/AP1522/RJ9271/MP1540

SG5841SZ SG6841DZ/SG6841D

SM9621 RJ9621/AJC1642

SP1937 LT1937/AJC1896/AP1522/RJ9271/MP1540

STR-G5643D STR-G5653D、STR-G8653D

TEA1507 TEA1533

TEA1530 TEA1532对应引脚功能接入

THX202H TFC719

THX203H TFC718S

TOP246Y TOP247Y

VA7910 MAX1674/75 L6920 AJC1610

VIPer12A VIPer22A

[audio01]

ICE2A165(1A/650V.31W);

ICE2A265(2A/650V.52W);

ICE2B0565(0.5A/650V.23W):

ICE2B165(1A/650V.31W);

ICE2B265(2A/650V.52W);

ICE2A180(1A/800V.29W);

ICE2A280(2A/800.50W).

KA5H0365R, KA5M0365R, KA5L0365R, KA5M0365RN# u) t! u1 W1 B) R, P

KA5L0365RN, KA5H0380R, KA5M0380R, KA5L0380R

1、KA5Q1265RF/RT(大小两种体积)、KA5Q0765、FSCQ1265RT、KACQ1265RF、FSCQ0765RT、FSCQ1565Q这是一类的,这些型号的引脚功能全都一样,只是输出功率不一样。另外,它们的工作电压有不同,KA5Q1265的3脚需要20V以上的电压,才能正常工作,一般为23V;而KACQ和FSCQ的供电为18V,因此,在KACQ和FSCQ的3脚对地接有一只18V的稳压管。在检修这类电源时,通常只需备用KA5Q1265大小两种体积的即可。用KA5Q1265代换CQ系列时,把CQ的3脚18V稳压管去掉,同时短路供电支路的限流电阻(680Ω--1.2K)。这样不但节省了元件,而且还很耐用(个人感觉)

2、STR-G5663、8654、8656这类模块的工作电压为32V,当4脚的供电电压低于10V或高于37.5V都会使电路处于保护状态,在这类中,8656的功率最大,所以,只需备用一种8656就可以了。在这里我做一个补充,虽然9656的功率更大,引脚功能也相同,但 是,9656的工作电压是18V,电压过低或过高都将会使电路处于保护状态。所以,当用9656代换8656时,过高的供电会使9656处于保护状态。相 反,作为应急,在29寸以下,可以暂时用8656代换9656。

3、STR-W6756、6754、6757这类模块的工作电压为18V,但由于这类模块的引脚数量不尽相同,所以,代换性

F6654.F6656.F6454.F6456,F6658.F6626 中6654可代比它小的模块,CQ1265可代0765,0565等,

STR F 6656可以直接代换STR F6654

STR G5653直接用STR G8656代换 试验成功!

. FSCQ1565>1265>0765>0565

FS5Q1565>1265>0765>0565

5Q系列供电为20V,CQ系列供电为18V,5Q代换CQ系列时需拆除那个稳压二极管,短接10欧姆电阻!

STRG8656>8654>5653

STRX6756>W6756>W6754

STRX6856>W6856>W6854

KA5Q.STR-G.STR-W系列电源模块

STR-S6709可以直接代换STR-S6708,

STR-S6309可以直接代换STR-S6308.

STR-S6709可以直接代换STR-S6708,

STR-S6708也可以直接代换STR-S6709,资料上说STR-S6708功率小些,但是我在康佳P2982C上代换过<去年雷击高峰维修时缺配件>,现在照常使用!

1.KA5Q1265RF/RT(大小两种体积)、KA5Q0765、FSCQ1265RT、

KACQ1265RF、FSCQ0765RT、FSCQ1565Q这是一类的,这些型号的

引脚功能全不一样,只是输出功率不一样。另外,它们的工作电

压也不同,KA5Q1265的3脚需要20V以上的电压,才能正常工作,

一般为23V;而KACQ和FSCQ的供电为18V,因此,在KACQ和FSCQ的

3脚对地接有一只18V的稳压管。在检修这类电源时,通常只需备

用KA5Q1265大小两种体积的即可。用KA5Q1265代换CQ系列时,把

CQ的3脚18V稳压管去掉,同时短路供电支路的限流电阻(680Ω

--1.2K)。这样不但节省了元件,而且个人感觉还很耐用。

2.STR-G5663、8654、8656这类模块的工作电压为32V,当4脚

的供电低于10V或高于37.5V都会使电路处于保护状态,在这类中

8656的功率最大,所以,只需备用一种8656就可以了。在这里

我做一个补充,虽然9656的功率更大,引脚功能也相同,但是,

9656的工作电压是18V,电压过低或过高都将会使电路处于保护

状态。所以,当用9656代换8656时,过高的供电会使9656处于保

护状态。相反,作为应急,在29寸以下,可以暂时用8656代换

9656。

3.STR-W6756、6754、6757这类模块的工作电压为18V,但由于

这类模块的引脚数量不尽相同,所以,代换性不强。

电源模块CQ0565可用CQ1265代换

LCD电源芯片代换

TEA1532A EA1532A可以直接代换 EA1532C代换EA1532A先看8脚是空脚的外加300伏(我亲自试过的)。

EA1532A代换EA1530A只要将ea1530a的第五脚接到ea1532a原来脚位的第六脚.第六脚接第七脚,第七脚接第五脚位置就OK!1.2.3.4.8脚一样.

CQ1265RT 3脚启动电压是18v 5Q1265RT 3脚需要23v电压

CQ0765RT 5Q0765RT CQ1465CQ可以直接代换

7552=SG6841

1200AP40与1200AP60 1203P60代换

SG5841与DAP02ALSZ可以用SG6841

FAN7601与LAF0001可以直接代换

EA1532A可以用DAP8A

OCP5001-TL5001直接代换

AMC3100-LTC3406/AT1366/直接代换

MP2104 OCP2150-LTC3406/直接代换

AT1366/MP2104 直接代换

ACT6906-LTC3406/AT1366/直接代换

MP2104 OCP2160-LTC3407直接代换

ACT4065-ZA3020/MP1580 直接代换

AMC2596-LM2596 OCP1451直接代换

TL1451/BA9741/SP9741/AP200直接代换

电源IC STR-G5643D G5653D G8653D 直接代换

203D6和DAP8A 直接代换

1200AP40和1200AP60直接代换

5S0765和DP104、DP704直接代换

DP804和DP904直接代换

2S0680和2S0880直接代换

BENQ 71G+ 1200AP40 直插 1200AP10 1200AP604 直接代换

TEA1507和TEA1533直接代换

三星的DP104,704,804可以用5S0765代换,DP904不能用任何块代换

电源IC(ZSTR-G5643D G5653D G8653D 直接代换

203D6/1203P6和DAP8A 直接代换 DM0465R。DM0565R用cm0565r代换成功 (取掉4脚的稳压二极管)

LD7575PS 可用203D6代(没试过,只是1脚的对地电阻不同,改了就可了)

LD7552可用SG6841代(不过要改4脚电阻,)

DAP02可用SG5841 。SG6841代换: EA1530 EA1532

TOP246Y可用TOP247Y代

1200AP40和1200AP60直接换,我用1200AP40代过1203P605S0765和DP104、DP704、DP706直接代换

我用DP704代过8S0765C不过加了个24V的稳压二极管

DP804和DP904直接代换

2S0680和2S0880直接代换

TEA1507和TEA1533直接代换 2269和SG6841SZ引脚一样,但是4脚和5脚外接的振荡电阻不同

BENQ 71G+

1200AP40 直插

1200AP10 1200AP60AOC 712SI

EA1532A贴

三星型号忘记

DM0565R:

优派型号忘记

TOP245YN

LG型号忘记

FAN7601利浦170s6

dap02alsz 贴片

LG型号忘记

FAN7601

可以用LAF0001代飞利浦170s6

dap02alsz=sg6841UHP17驱动高压电源全一体

SG5841SZ贴片,可用SG6841DZ 代用。联想后来出的像IBM的 17的,SG6841DZ 可用SG6841D代用(我亲自试过的)三星型号忘记

DM0565R(有好几款都采用这一个PWM IC的

三星型号忘记

DM0465R

飞利浦170c7

EA1532A贴片

200D6、203D6、DAP8A 三种可以代用优派VA1703WB

ld7552bps 贴片其他我知道的常用型号有

SG6841DZ 贴片 很多机器上用到

SG5841SZ 贴片 用SG6841DZ可以代用,PDAP8A 与203D6可代用(我没试过)

还有LD7575可用203D6代用,只是1脚的对地电阻不同,LD7575是100K,203D6是24.1K,LP7552可用SG6841代用

液晶品牌与型号 电源管理芯片型号与封装 可代换型号

BENQ 71G+ 1200AP40 直插 1200AP10 1200AP604

AOC 712SI EA1532A贴片,

三星型号忘记 DM0565R

优派型号忘记 TOP245YN

LG型号忘记 FAN7601

飞利浦170s6 dap02alsz 贴片

LG型号忘记 FAN7601 可以用LAF0001代

飞利浦170s6 dap02alsz=sg6841

美格WB9D7575PS

清华同方 XP911WD7575PS4

联想LXM -WL19AH LXM-WL19BH D7575PS(早期有的用:NCP1203D6)

联想LXM-17CH:1203D6

方正17寸:1203D6与LD7575PS

方正19寸:LD7575PS

BenQ: FP94VW FP73G FP71G+S FP71G+G FP71GX等都是用:1200AP40

(南京同创):LAF001与STR W6252 。

LG 19寸:LAF001

联想L193(福建-捷联代工):NCP1203D6

PHILIPS 170S5FAN7601)

PHILIPS 15寸(老产品):(FAN7601)

FLG型号忘记 FAN7601 可以用LAF0001代

其他我知道的常用型号有

SG6841DZ 贴片 很多机器上用到

SG5841SZ 贴片 用SG6841DZ可以代用

DAP8A 与203D6可代用

还有LD7575可用203D6代用,只是1脚的对地电阻不同,LD7575是100K,203D6是24.1K,LP7552可用SG6841代用

E203D6 NCP1203D60R2 NCP1203D60R2G和DAP8A 直接代换

DAP02ALSZ与SG6841S可以互换

1200AP40和1200AP60直接代换

S0765和DP104、DP704直接代换

DP804和DP904直接代换

2S0680和2S0880直接代换

TEA1507和TEA1533直接代换

DAP8A,DAP7A,LD7575,203D6,203X6,200D6可以直接代换

203d6是16v工作电压,而7575是30v ,代用要改启动电阻,

OB2268,OB2269,DAP02,DAP02,SG5841,SG6841可以直接代换

1200AP40,1200AP60,1203P60,1203AP10可以直接代换

DM0465R,CM0565R,DM0565R可以直接代换

TOP246Y,TOP247Y可以直接代换

LD7535兼容 SG6848 (6849) / SG5701 / SG5848 /LD7535 (7550) / OB2262 (2263) / OB2278(2279)RS2051

LD7575和NCP1203、NCP1200 OB2268 SG5841 LD7552 OB2269 OB2268 RS2042

CR6860兼容ACT30,

CR6853兼容OB2263,

CR6201兼容THX201,TFC718;

CR6202兼容THX202,TFC719;

CR6203兼容THX203,TFC718S。

CR6848兼容SG6848/6849/5701/5848,OB2262/2263,LD7550/7535.

CR6850兼容SG6848/6849/5701/5848,OB2262/2263,LD7550/7535.

CR6842兼容SG6841/6842,OB2268/2269/2278/2279,LD7552

用FSQ0765代用FSQ0465,需把IC⑤脚18K改为12K

FSCQ1265RF系列厚膜开关稳压电源电路

引脚功能及维修参数:

引脚序号 功能 直流电压(V) 对地电阻(KΩ) 备注

正常开机 待机 红笔接热地 黑笔接热地

1 漏极输出 265 295 >800 6.5 热地

2 接热地 0 0 0 0 热地

3 供电电压 25.5 11.5 600 5.6 热地

4 稳压控制/过流保护 1.0~1.2 0.2 >1000 8.6 热地

5 同步/自锁 5.6~5.8 0.3 0.4 0.4 热地

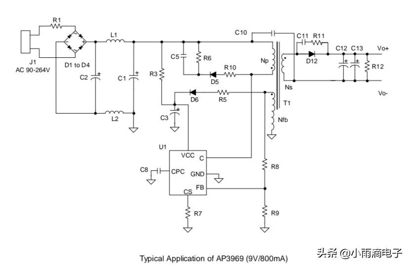
AP39686970电源芯片介绍

描述

AP3968/69/70 由初级侧调节控制器和

高压晶体管组成,提供 12W 输出功率以内的电源设计。 典型应用包括

ADSL 和辅助电源适配器。

AP3968/69/70 在脉冲频率调制 (PFM) 下运行,

并提供精确的恒压、恒流(CV/CC)

无需光耦合器和次级控制即可调节

电路。 具有内部电缆补偿功能,可实现常数

电压调节。

AP3968/69/70 解决方案的组件数量更少,体积更小

规模,降低总成本。

特点

用于消除光耦合器和次级的初级侧控制

CV/CC 控制电路

700Vcbo 的内置 NPN 晶体管

低启动电流:0.2微安(典型值)

内部输出电缆压降补偿

用于低 EMI 的随机频率调制

短路保护

低总成本解决方案

输出功率范围(注 1):

AP3968 5W 适配器

AP3969 7.5W 适配器

AP3970 12W 适配器

应用

Chargers 充电器

Adapters 适配器

Set Top Boxes 机顶盒

Auxiliary Supplies

DVD

LED Driver

引脚

典型应用

内部框图

相关问答

ob2269ap引脚功能?

OB2358AP各脚的参数如下:OB2358AP为双列直插(DIP)8脚电源芯片,其输出功率在22W左右,一般用于宽带猫、路由器和卫星接收机、碟机等的开关电源其中:1脚是...

ap8024用什么代换?

AP8024是一款双路电源管理IC,可用于电源控制、电池充电、电池保护、电源开关等应用。如果需要代换AP8024,可以考虑使用具有类似功能的其他双路电源管理IC,例如...

ap1603电源芯片使用方法?

以下是一般的步骤和注意事项供您参考:确认电源需求:在使用AP1603电源芯片之前,首先需要确定您的电路所需的电压和电流等参数。根据这些参数选择合适的外部元...

3706m电源管理芯片用什么芯片代换?

LP3706电源芯片可用什么型号的能代替估计也是ETA1483。代换芯片MP14823706m电源管理芯片能找类似电源管理芯片替代,只要各引脚功能相似,输入输出引脚电压一...

电磁炉电源芯片CB2226AP内部结构图?

3个结果全新THX203H7V电磁炉电源芯片,1只起拍!科杰信电子九阳电磁炉THX203H电源芯片频繁炸裂是怎么回事.来源:一淘问答3个结果全新THX203H7V电磁炉电...

丝印AC19电源芯片是什么芯片?

丝印AC19电源芯片是蕊源的RY3410,输入电压2.5-5.5V,电流输出1.2A;开关频率1.5MHZ,封装方式是;SOT23-5。丝印AC19是四路电源管理芯片,应用于直流5V供电或单...

m51996开关电源详解

1、m51996开关电源是一种高效能、低成本、小尺寸的直流电源供应器,常用于电子设备的电源供应。2、它采用开关电源技术,通过快速开关来控制电流,能够将交流电转...

AP8012电源模块可以用什么代换?

AP8012是用于小功率开关电源的双列八脚芯片,常应用在电磁炉的18v副电源管理上,具有很高的稳定性,如果电源输出超出正常值,一般是稳压环节出现了问题。AP8012...

ob2263ap引脚图及功能?

1.VCC:芯片电源正极接口。2.GND:芯片电源负极接口。3.RT/CT:控制频率的外部电容。4.FB:反馈接口,连接给反馈电路,用于稳压输出。5.CS:电流检测反...

九阳电磁炉OB2226AP电源501电阻多少?

建议用原型号集成电路进行更换,主要是给电路板提供18V和5V电源,一般情况下是启动电阻损坏的比较多,检查一下是否为2M欧左右。建议用原型号集成电路进行更换,...

 红箱  圣火徽章外传 
王经理: 180-0000-0000(微信同号)
10086@qq.com
北京海淀区西三旗街道国际大厦08A座
©2026  上海羊羽卓进出口贸易有限公司  版权所有.All Rights Reserved.  |  程序由Z-BlogPHP强力驱动
网站首页
电话咨询
微信号

QQ

在线咨询真诚为您提供专业解答服务

热线

188-0000-0000
专属服务热线

微信

二维码扫一扫微信交流
顶部